NCL AMERICA
NCL 538, NCL 539
Data bus: 16-bit, ISA
Size: Half-length, full-height card
Hard drives supported: Two AT Interface (IDE) drives
Floppy drives supported: NCL 538: Two 360KB, 720KB, 1.2MB, or 1.44MB
NCL 539: None
Maximum heads/cyl.: 16 heads and 2048 cylinders

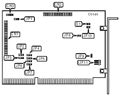
CONNECTIONS | |
Function | Location |
34-pin control cable connector-floppy drive (NCL 538 only) | CN1 |
40-pin AT Interface (IDE) control cable connector-internal | CN2 |
4-pin connector-drive active LED | CN3 |
5-pin connector-DC power | JP11 |
USER CONFIGURABLE SETTINGS | |||
Function | Location | Setting | |
| » | Floppy drive port address is 3F2-3F7h (538 only) | JP1 | pins 1 & 2 closed |
Floppy drive port address is 372-377h (538 only) | JP1 | pins 2 & 3 closed | |
| » | BIOS address is C800h | JP2 | pins 1 & 2 closed |
BIOS address is CC00h | JP2 | pins 2 & 3 closed | |
| » | Floppy Drive Interrupt is IRQ6 (538 only) | JP3 | pins 1 & 2 closed |
Floppy Drive Interrupt is IRQ10 (538 only) | JP3 | pins 2 & 3 closed | |
| » | Floppy Drive DMA Acknowledge is DACK2 (538 only) | JP4 | pins 1 & 2 closed |
Floppy Drive DMA Acknowledge is DACK3 (538 only) | JP4 | pins 2 & 3 closed | |
| » | IRQ Non-buffered | JP5 | pins 1 & 2 closed |
IRQ buffered | JP5 | pins 2 & 3 closed | |
| » | Floppy Drive DMA Request is DRQ2 (538 only) | JP6 | pins 1 & 2 closed |
Floppy Drive DMA Request is DRQ3 (538 only) | JP6 | pins 2 & 3 closed | |
| » | Hard Drive Interrupt is IRQ14 | JP7 | pins 1 & 2 closed |
Hard Drive Interrupt is IRQ15 | JP7 | pins 2 & 3 closed | |
| » | Zero wait state enabled | JP8 | open |
Zero wait state disabled | JP8 | closed | |
| » | BIOS enabled | JP9 | closed |
BIOS disabled | JP9 | open | |
| » | Hard drive port address is 1F0-1F7h | JP10 | open |
Hard drive port address is 170-177h | JP10 | closed | |
| » | Normal operation | JP11 | open |
Self-diagnostic mode | JP11 | closed | |